1999 Buick Park Avenue Blend Door Actuator

Here at advance auto parts we work with only top reliable air blend door actuator product and part brands so you can shop with complete confidence.
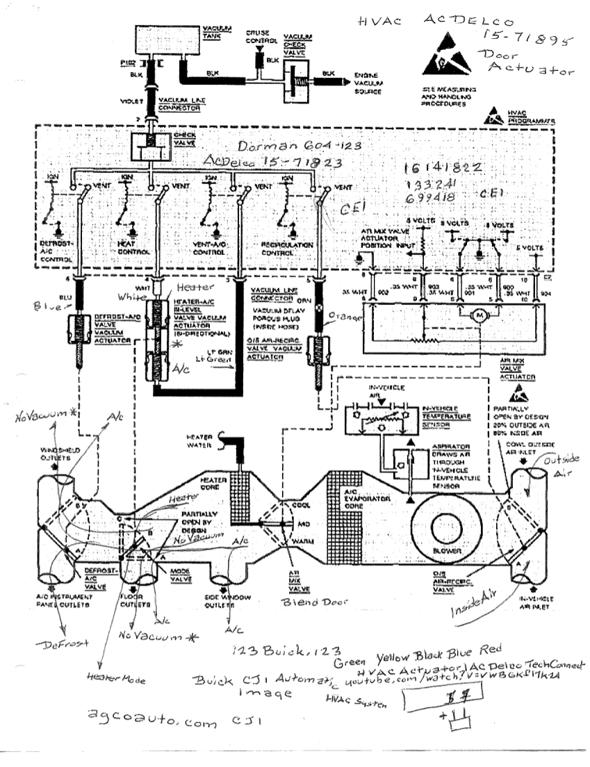
1999 buick park avenue blend door actuator. Shouldn t be to hard to locate but will require laying on your back and removing the under dash panel. The best part is our buick park avenue air blend door actuator products start from as little as 37 99. 1999 buick regal drivers side ac blows hot the battery change and the problem may coindental or maybe not your air regulator door actuator is probably stripped our just worn out the regulator is attached to the damper that controls the drivers side air over the two coils. Free same day store pickup.
Order buick park avenue a c heater blend door actuator online today. Check out free battery charging and engine diagnostic testing while you are in store. Buick 1999 park avenue 3 8l v6 heat air conditioning heater blend door actuator. A computer assigned to this duty controls the blend door actuators.
No parts for vehicles in selected markets. Removal of old original blend door actuators and replacing with new ac delco blend door actuators. These are tied into several sensors that detect the outside temperature to compensate for incoming air inside air temperature and even a sensor to signal when a door. The blend door actuators in a buick are electrically operated by blend door motors.
Heater blend door actuator connector.